万彩网

CN EN

SZ11系列35kv级低损耗有载调压变压器


概述
       本产品符合国家标准GB1094《电力变压器》和CB/T6451《三相油浸式电力变压器技术参数和要求》。本产品有载调压范围为30±4x2.5%kV;35±3x2.5%kV,可在一次侧借助于有载调压开关在调压范围内手动、电动或自动调整电压,以保证输出电压的稳定性。因此,被应用于电压质量要求较高的科研、大楼、宾馆及企事业单位。本产品为换代产品,具有较好的运行经济效益。
 
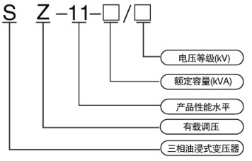
型号及含义

 
技术参数

相关产品/Related Products

联系人:袁先生电 话:0510-87846969 传 真:0510-87848616
邮 箱:yxwb@vip.163.com地 址:江苏省宜兴市万石镇工业集中区
Copy right © 2019 宜兴市万盛变压器有限公司 版权所有 网站制作: 备案号:
澳门灵蛇网4949-香港灵蛇网论坛资料大全最新-灵蛇网4846cc最新版本更新内容-灵蛇网4668cc-灵蛇澳门2025年今晚看 香港六玄开奖网-六玄网132432-六玄神马开奖44579-六玄公式6588777-六玄神马免费中特料-澳彩六玄网论坛6258cmcc 88彩票 - 安全购彩 灵蛇澳门2025年今晚看-灵蛇网4846cc-灵蛇网免费资料大全--灵蛇网4846cc最新版本更新内容-澳门灵蛇网4949 9659彩票 - 首页 天游8线路检测中心|欢迎您